CHICHESTER SOLAR FARM OWNER’S ENGINEER
APD Engineering were engaged by Alinta Energy to provide Owner’s Engineering services for the Chichester Solar Farm.
APD Engineering were engaged by Alinta Energy to provide Owner’s Engineering services for the Chichester Solar Farm.
APD Engineering was engaged by TransGrid, to provide the automation configuration, testing & commissioning support works, for the greenfield Berrybank wind farm connection substation and switching station.
APD Engineering conducted an Electromagnetic Fields (EMF) Study of Pernatty substation in South Australia for human health considerations.
APD Engineering undertook power system studies, arc flash and protection scheme design associated with new 22kV HV Switchboards and 415V LV Switchboards as part of the Australind Titanium Dioxide Plant HV Distribution Upgrade.
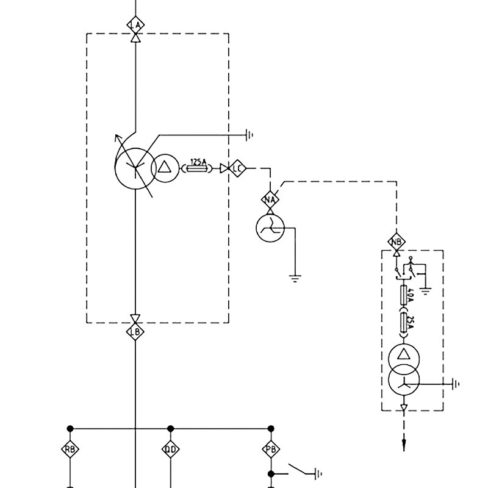
APD Engineering was engaged by CSI for the detailed design, development, testing, SCADA commissioning & integration into the SAPN network of the Mannum Solar Farm – Stage 1.
APD Engineering conducted detailed earthing studies as per AS/NZS 4853:2012 including; EPR, LFI and EMF hazard assessments as well as review of proposed cathodic protection and other gas pipeline ancillary services (below and above ground). Site testing works were also undertaken to validate the detailed CDEGS modelling results.
APD Engineering was requested by an Australian utility to assess voltage and current harmonic and resonance analysis studies for two 220/132/22kV 120/140MVA transformer with respect to limits set out in IEC 61000:3:6 (2012).
APD Engineering was requested by Energy Made Clean to complete a HV submission to satisfy the Western Australian electrical requirements for the Northam solar farm.
The Roy Hill Ultrafine Iron Recovery Facility required the repurposing of a 33kV switchboard, originally from the thier Port, integrated into their Mine’s PMS.
As part of relocating Western Power’s electrical network control centre, APD Engineering were engaged to do design and drafting for upgrades to the telecommunication infrastructure at several of their substations.
Visual inspection and testing of the lightning protection, earthing and bonding systems for the Point Lookout Wastewater Treatment Plant. The project came about due to multiple instrument and electric motor failures, attributed to insufficient earthing of the instruments.
APD has been engaged to provide full electrical engineering, project management and as built detailing for the Forster Rd, Mt Waverley HV line relocation between Ferntree Gully Rd. and Waverley Rd.
APD Engineering were engaged to provide a certified electrical design for supply of Eaton Apartments in Wickham, Newcastle. A chamber substation was selected due to apparent space restrictions to site. Liaison with client, architect, structural engineers and site electricians was part of the process used to develop the final solution.
APD Engineering was engaged to perform the process control system commissioning of the new plant, enabling the automatic operation of the new plant equipment and ensuring plant ramp-up for operations.
APD Engineering was hired to perform design & implementation of the Power Load Management Control System & Network Upgrade.
APD Engineering delivered the project’s fuel facility control system to the client’s specifications. Also provided support to the power station operators post-delivery.
APD was hired to perform the design and engineering of Secondary, Automation, Communications and Protection in relation to the replacement of the relay substation and SCADA system at Western Terminal, East Perth and Southern Terminal.
APD Engineering delivered & integrated the control systems for the new lubrication racks for the HME service bays, LV Workshop & the Bulk Re-Fueling Facility
APD Engineering was hired to perform the control system integration of the MAC TLO Working Platform Sliding Gate.
APD Engineering performed detailed HV substation SCADA design of the RTU panels for each substation, RTU & HMI development, testing & site commissioning.
Detailed design associated with the replacement of transmission assets identified in Picton 22kV, Bridgetown, Bunbury Harbour and Busselton substations.
Site commissioning of the new plant’s process control systems, enabling automation of the new equipment & ensuring ramp-up for operations.
APD were hired to perform civil, structural, primary, secondary, protection, automation, communications & SCADA design for the Badgingarra Wind Farm Substation
APD were selected as the successful electrical consultant to deliver complete designs and project management of the electrical and communications infrastructure for The Dunes Estate land development.